Автокран КС 3577
1996-2019 Auto-Alliance | ГОСТ Р ИСО 9001-2015 | Создание сайта: Полное или частичное использование любых материалов или их копирование разрешено только с письменного согласия администрации сайта.
Последнее обновление страницы 27.11.2019 15:31
Описание модели КС-3577-3 (КС-3577-3)
Автокран КС 3577-3 предназначен для выполнения погрузочно-разгрузочных и строительно-монтажных работ на рассредоточенных объектах. Автокран КС-3577-3 на МАЗ 533702 — колесная формула 4*2, грузоподъемность 14 тн, вылет стрелы 14 м, две секции. Автокран 3577-3 отличается от ранее выпускаемых кранов расширенным опорным контуром, в результате чего повышены грузовые характеристики крана. Двухсекционная телескопическая стрела обеспечивает компактность крана.
ТЕХНИЧЕСКИЕ ХАРАКТЕРИСТИКИ
| Базовое шасси | МАЗ-533702 |
|---|---|
| Колесная формула | 4х2 |
| Двигатель | ЯМЗ-236НЕ2 |
| Мощность двигателя, кВт (л.с.) | 169 (230) |
| Грузоподъемность, т | 14 |
| Грузовой момент, тм | 40 |
| Вылет стрелы от оси вращения, м: | 2,4-13,0 |
| Высота подъема, м: | |
| — с основной стрелой | 9,0-14,5 |
| — с удлинителем | 20,5 |
| Длина стрелы, м | 8,0-14,0 |
| Скорость подъема (опускания) груза, м/мин: | |
| — номинальная | 10,0 |
| — увеличенная | 20,0 |
| Макс. скорость подъема (опускания) пустого крюка, м/мин: | 0,4-18 |
| Скорость посадки, м/мин | 0,4 |
| Частота вращения, об./мин | 1 |
| Транспортная скорость, км/час | 86 |
| Габаритные размеры в транспортном положении, мм: | |
| — длина | 9850 |
| — ширина | 2500 |
| — высота | 3650 |
| Масса в транспортном положении, т | 15,5 |
| Распределение нагрузки на дорогу, т.с.: | |
| — через шины передних колес тележки | 6,1 |
| — через шины задних колес тележки | 9,4 |
Источник
Как устроен кран – конструкционные и эксплуатационные особенности

Для увеличения сферы применения автокрана КС 3577 он комплектуется решетчатым гуськом. Чтобы была возможность регулировки скорости передвижения грузов, грузовая лебедка оснащена аксиально-поршневым гидромотором. Благодаря его присутствию в конструкции крана управление максимально простое, все механизмы работают плавно и без сбоев. Существует возможность одновременного выполнения нескольких операций.
Компактность и маневренность машины обеспечивается наличием двухсекционной телескопической стрелы. Она состоит из стационарной и подвижной частей. Последняя выдвигается на длину до 6 м при помощи гидроцилиндров.
Поворотная часть крана состоит из нескольких частей:
- редуктора;
- гидравлического мотора;
- колодочного тормоза с гидрозамыкателем.
Устройство автокрана КС 3577 обеспечивает возможность вращения ее поворотной части вручную при помощи специальной рукоятки. Она соединяется с рамой машины роликовым опорным кругом. Гидропривод крана создан по типу разомкнутой схемы циркуляции жидкостей в системе. В его конструкции присутствует гидромоторы, гидроусилители, аксиально-поршневой насос.

Другие конструкционные характеристики автокрана КС 3577
Кабина автокрана КС 3577 установлена на его поворотной платформе. Она облицована декоративным материалом, с теплоизоляцией, что обеспечивает комфортность пребывания машиниста внутри. Кабина имеет два окна, которые открываются наружу. Присутствует много дополнительного оснащения:

- стеклоочистители;
- плафон для установки освещения;
- вентилятор;
- карман для документов;
- козырек для защиты от солнца;
- ящик для аптечки;
- отопительный прибор.
Автокран КС 3577 имеет эффективную электросеть, рассчитанную на напряжение 24 В. Данная модель спецтехники оснащена приборами, которые обеспечивают безопасность ее работы. Присутствуют ограничители по грузоподъемности, датчики усилий, вылетов стрелы, высоты подъема грузов и прочие механизмы. Безопасность работы крана обеспечивается наличием сигнализации приближения к линиям электропередач, приборами, которые указывают зону функционирования машины.

Технические характеристики
| Параметр | Значение |
| Грузоподъемность крана | 14 т |
| Вылет стрелы рабочий | 14 м |
| Паспортная мощность двигателя автомобиля | 230 л. с. |
| Скорость поворота кабины со стрелой | 1 об./мин. |
| Максимальная по паспорту скорость движения в транспортном состоянии | 86 км/ч |
| Вариант установки упоров | Механический |
| Скорость опускания/подъема | 0,4-10 м/мин |
| Длина удлинителя стрелы | 7 м |
| Вес при движении автомобиля по трассе | 15,5 т |
| Дорожная нагрузка задних колес | 9,4 т. с. |
| Дорожная нагрузка передних колес | 6,1 т. с. |
| Габариты автокрана | 9,85 × 2,5 × 3,65 м |
| Габариты опорного контура | 4,15 × 5,08 |
Видео: автокран КС-3577 за работой.
Устройство автокрана КС 3577
Привод насоса 15 осуществляется от двигателя 16 автомобиля через коробку отбора мощности 14, установленную на коробке передач 13. Насос включают (отключают) рычагом, расположенным в кабине водителя и соединенным тягой с коробкой отбора мощности.
Телескопическая стрела состоит из неподвижной 5 и подвижной 1 секций. Выдвижение последней на длину 6 м осуществляется гидроцилиндрами 2 и 3, штоки которых соединены муфтой.
Для увеличения подстрелового пространства и высоты подъема крюковой подвески предусмотрен решетчатый гусек, выполненный из углового проката. Гусек можно перевозить на кране, для чего его поворачивают на 180° из рабочего положения и фиксируют рядом со стрелой.
Для удлинения гуська используется решетчатая вставка, выполнения из углового проката. Она имеет кронштейны для подсоединения к головной части подвижной секции стрелы и к гуську.
Механизм подъема стрелы предназначен для ее перемещения в вертикальной плоскости. Он представляет собой гидроцилиндр 4 двустороннего действия. Фиксация его штока в заданном положении осуществляется гидрозамком.
Грузовая лебедка включает в себя гидромотор 12, цилиндрический двухступенчатый редуктор 9, барабан 10 и нормально замкнутый ленточный тормоз 11 с гидроразмыкателем.
Механизм поворота состоит из гидромотора 6, двухступенчатого редуктора 8, нормально замкнутого колодочного тормоза 7 с гидроразмыкателем. На выходном валу редуктора установлена шестерня, входящая в зацепление с зубчатым венцом опорно-поворотного круга. Для вращения поворотной части крана вручную (с помощью рукоятки) промежуточный вал-шестерня имеет на конце квадратный хвостовик 5.
Поворотная платформа соединена с рамой однорядным роликовым опорно-поворотным кругом с внутренним зацеплением.
Кабина машиниста, установленная на поворотной платформе крана, облицована декоративным пластиком, теплоизолирована, имеет два открывающихся наружу окна. Она оборудована стеклоочистителем, вентилятором, плафоном для освещения, противосолнечным козырьком, ящиком для аптечки, карманом для документации. Кабина обогревается отопителем О30.
Гидропривод выполнен по разомкнутой схеме циркуляции рабочей жидкости и с комбинированным регулированием скорости путем дросселирования рабочей жидкости, изменения частоты вращения вала насоса и рабочего объема регулируемого гидромотора грузовой лебедки.
В гидроприводе использованы аксиально-поршневые насос и гидромоторы, секционные гидрораспределители и другие унифицированные гидроэлементы.
Электрооборудование автомобиля и крановой установки рассчитано на напряжение 24 В и состоит из приборов безопасности, освещения и сигнализации, а также контрольно-измерительных приборов.
Кран оснащен устройствами и приборами, обеспечивающими его безопасную эксплуатацию: ограничителем грузоподъемности, состоящим из релейного блока, панели сигнализации и датчиков усилий, вылета и длины стрелы; ограничителями высоты подъема и усилия затяжки крюковой подвески; указателями грузоподъемности и наклона крана; сигнализатором зоны работы, устройством оповещения о приближении к ЛЭП.
Особенности ремонта
Аналогично любой технике, краны на автомобильной платформе не вечны. Хотя срок их эксплуатации существенно продлевается при качественном обслуживании спецтехники. Оно является залогом бесперебойной и качественной работы оборудования.
В ТО включена диагностика, действия, связанные с необходимостью отрегулировать механизм поворота, смазкой, надежным закреплением всех узлов и агрегатов. Также требуется иметь запчасти, чтобы была возможность их заменять при необходимости.
Частота проведения ТО зависит только от изношенности автокрана. Обычно рекомендовано сезонное, оговорено в паспорте оборудования плановое техобслуживание и ежесменный осмотр.

Сезонное — наиболее «масштабное» обслуживание, предполагающее демонтаж отдельных агрегатов. Его осуществляют дважды за год. Плановое ТО выполняют, придерживаясь графика, когда проведен определенный срок отработанного времени либо выполнен конкретный объем работ.
Такой межремонтный период непременно указан в документации, поставляемой вместе с автокраном. Ежесменный осмотр позволяет выявить любые недостатки, обнаружить, почему произвольно опускается стрела специальной техники. Он проводится ежедневно, с него начинается подготовка к запуску техники.
Непременно при ремонте либо замене определенного элемента конструкции требуется перенастроить ограничители. Это специальные устройства, которые предотвращают аварийные ситуации, способные вывести из строя спецтехнику:
- Ограничитель подъема крановой стрелы не допускает ее поднятие выше определенного положения.
- Ограничитель натяжения каната действует, когда навитыми на барабан остаются лишь полтора витка.
- Ограничитель подъема крюка блокирует грузовую лебедку, когда крюковая подвеска начинает приближаться к верхнему максимально разрешенному положению.
Перенастройка и регулировка всех ограничителей гарантирует безопасность при работе спецтехники.
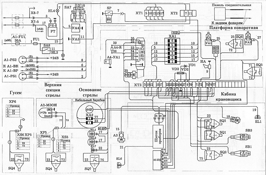
Электрическая схема АК Ивановец
Когда ежедневный осмотр выявил серьезные неисправности, автокран необходимо ремонтировать. Обычно такие работы выполняют фирмы, специализирующиеся на обслуживании спецтехники, поскольку их сотрудники — высококвалифицированные мастера, получившие допуск на выполнение такой деятельности. Ремонт автокрана — затяжной процесс, он выполняется только в предназначенных для этого цехах.
Выполняя демонтаж, а затем сборку любого узла автокрана, работы требуется производить на верстаке либо стенде специальным инструментом. При любых действиях обязательно соблюдение аккуратности. Непременно мастер обязан контролировать, чтобы запчасти, используемые в комплекте, обозначались маркировкой.
Для выявления дефектных частей агрегата их качественно промывают, затем сушат, после скрупулезно осматривают. Негодными признают детали, имеющие механические либо коррозионные повреждения, у которых сорвана резьба, присутствуют смятые грани. Также недопустимо устанавливать резиновые элементы, потерявшие эластичность, трубопроводы, имеющие трещины или вмятины.
Видео: автокран Ивановец.
Технические характеристики автокрана КС 3577
| Базовое шасси: | МАЗ-5334 |
| Грузоподъемность, т: | 14 |
| Длина стрелы, м: | 14 |
| Мощность двигателя, л.с. | 230 |
| Частота вращения поворотной части, об/мин | 1 |
| Транспорная скорость, км/час | 86 |
| Выдвижение опор | механически |
| Двигатель | ЯМЗ-236НЕ2 |
| Колесная формула | 4х2 |
| Скорость посадки груза, м/мин | 0,4 |
| Скорость подъема (опускания) груза, м/мин | 10,0 |
| Грузовой момент, тм | 40 |
| Длина удлинителя, м | 7 |
| Масса в транспортном положении, т | 15,5 |
| Распределение нагрузки на дорогу, задние колеса, т.с. | 9,4 |
| Распределение нагрузки на дорогу, передние колеса, т.с. | 6,1 |
| Длина, мм | 9850 |
| Размер опорного контура вдоль и поперек оси шасси, м | 4,15 х 5,08 |
| Ширина, мм | 2500 |
| Высота, мм | 3650 |
Подвеска, колеса и шины
В серии применена усовершенствованная система передней и задней подвесок:
- рессоры передней подвески, комбинированные с двумя телескопическими амортизаторами, имеют полуэллиптическую форму, их задние концы плавно скользят;
- две основные и две дополнительные рессоры задней подвески имеют полуэллиптическую форму. Задние концы у основных рессор и оба конца у дополнительных выполнены скользящими.
Примененные в грузовике МАЗ-5337 колеса с ободом 8.5В-20 имеют бездисковую конструкцию. Крепление каждого – прижимами на 6 болтах. Могут ставиться радиальные шины: 11.00R20 (300R508), И-68А, И-111А или И-111АМ.
Технические характеристики автокрана на базе МАЗ-5337 и его основных моделей
Выпуск автомобильной модели начался на Минском автомобильном заводе в 80-х годах прошлого века.
Технические характеристики крана МАЗ-5337 полностью удовлетворяли покупательский спрос, и автокран стал производиться заводом «Ивановская марка».
Автокран МАЗ-5337 применяется для:
- погрузо-разгрузочных работ;
- работе на производстве;
- строительно-монтажных работ.
Особенности и преимущества автокрана МАЗ:
- маневренность;
- модифицированная кабина водителя. В кабине нет спального места, сиденье — с подрессоренным основанием. Есть возможность регулировки расстояния до панели управления, высоты сиденья, угла наклона сиденья, спинки кресла;
- у приборной панели и элементов внутренней отделки есть специальные накладки, предназначенные для поглощения энергии удара;
- улучшена звуко- и теплоизоляция, система обогрева, вентиляции;
- многофункциональность;
- установки надежны и безопасны в эксплуатации, возможно выполнение нескольких крановых операций одновременно;
- простота управления и выбор скорости работы;
- универсальность в ремонте;
- возможность работы в любых погодных условиях, эксплуатация при температурах ±40С;
- адаптация к дорогам без покрытия, гравийным трассам, бездорожью;
- невысокая стоимость;
- неприхотливость в обслуживании, простое присоединение крана к автомобильному шасси.
У этих кранов поворотные кабины крановщика, телескопическая стрела (3-4 секционная) с гидро-приводом, который работает от двигателя автомобильного шасси.
Выдвижение секций стрелы — при помощи гидроцилиндра и полиспастами.
Краны на шасси МАЗ-5337 компактны, высота подъема груза — до 25м (с дополнительным гуськом).
Микропроцессорный ограничитель нагрузки ОНК-160С с цифровой индикацией параметров загрузки крана, вылета и длины стрелы, высоты подъема стрелы и прочие данные выводятся на табло. Также контролируется фактическая величина груза на крюке и возможная грузоподъемность при данном вылете стрелы.
При стесненных условиях можно автоматически задать границы зоны работы автокрана. «Черный ящик» (телеметрическая память в компьютерном блоке) фиксирует все рабочие характеристики, нагрузку в период эксплуатации крана.
- грузоподъемность=12,5т;
- макс. высота=14м;
- вылет стрелы мин/макс=3,6-13м.
- грузоподъемность=16т;
- макс. высота на основной стреле=9,1-18,4м;
- макс. высота подъема с доп.гуськом=25м;
- вылет стрелы мин/макс=1,9-17м.
- грузоподъемность=16т;
- длина стрелы=18м, профиль стрелы — гексагональный;
- макс. высота=18,4м;
- вылет стрелы мин/макс=3,6-13м.
- грузоподъемность=15т;
- длина стрелы=8,75-20,75м;
- макс. высота=20,4м;
- вылет стрелы мин/макс=3-18м.
Технические характеристики автокрана МАЗ-5337:
- размеры: 11300/3700/2500;
- база 4х2=3,95м;
- 6-ти цилиндровый двигатель ЯМЗ-236М2 (ЯМЗ-236НЕ2), 180(230) л.с;
- макс.скорость движения 86 км/ч;
- высота подъема груза = 21,6м;
- скорость подъема 7,0 м/мин;
- угол поворота без груза — 360º, с грузом на крюке 240º;
- преодолеваемый уклон — до 14º;
- выставление опор — механическое.
Подъем и спуск грузов — только с выставленными опорами.
Движение крана с грузом на крюке не допускается.
МАЗ-5337 — технические характеристики шасси:
- полная масса машины = 16 т;
- 2 оси без платформы, задняя ось — ведущая, передняя — управляемая;
- усиленная подвеска;
- распределение загрузки: передний мост=6т, задний=10т;
- полная остановка МАЗа с автокраном ~ через 37м;
- объем топливного бака — 200 л, нетребовательность к качеству топлива;
- усредненный для МАЗ-5337 расход топлива при скорости 60-80 км/ч = 21,5-35 (смешанный режим) л/100 км.
Грузоподъемность МАЗ 5337 = 16 тонн, максимальная=18т.
Стоимость модели
Сегодня автокран МАЗ-5337 снят с производства, а завод «Ивановская марка» выпускает более современные машины. Купить автокран можно на вторичном рынке.
Стоимость автокрана МАЗ-5337 определяется, исходя из:
- Технического состояния и процента износа автомашины, крана.
- Комплектации автокрана, количества дополнительных опций.
- Региона продажи.
Стоимость модели 1990-1994 годов выпуска колеблется от 300 000 до 700 000 рублей.
Цена модели 2004-2008 гг. выпуска начинается от 1 000 000 рублей. Возможна покупка в кредит или составление договора лизинга.
Кран, продающийся в Москве, но территориально находящийся, например, в Ижевске, стоит дешевле и продаваться будет дольше.
Стоимость аренды автокрана МАЗ-5337 800-1500руб/час.
Автокран на базе МАЗ-5337 технические характеристики цена
Автокран на базе автомобильного шасси МАЗ-5337 выпускает завод «Ивановская марка». Модель получила название КС-35715-2 «Ивановец». Простота и удобство управления крановым оборудованием обеспечивается применением в конструкции гидропривода. Оборудование отличается плавностью работы и внушительной грузоподъемностью.
Автокран МАЗ-5337: технические характеристики
Для любой техники на базе автомобильного шасси параметры рабочего оборудования и технические данные автомобиля рассматриваются отдельно.
Общие параметры
- максимальная грузоподъемность – 17 тонн;
- максимальный грузовой момент — 48 т/м;
- тип стрелы – двухсекционная телескопическая;
- длина стрелы – 8000-14000 мм;
- длина гуська — 7000 мм;
- вылет стрелы – 1900-13000 мм;
- высота подъема (основная стрела) – 9100-14500 мм;
- высота подъема (основная стрела и рукоять) – 21 600 мм;
- скорость подъема/опускания груза (максимальная) для номинальной нагрузки — 9 м/мин;
- скорость подъема/спуска (максимальная) с пустым крюком и грузом до 4,5 т – 18 м/мин;
- скорость посадки груза — 0,2 м/мин;
- частота вращения поворотного механизма крана — 2,5 об/мин;
- скорость движения автомобиля своим ходом – до 60 км/ч;
- эксплуатационная масса крана с главной стрелой – 16,42 т;
- распределение нагрузки на обшивку через передний мост – 5,59 тс;
- распределение нагрузки на обшивку через заднюю ось – 10,83 тс;
- базовая колесная формула шасси автомобиля – 4х2;
- габаритные размеры в транспортном положении – 10000х2500х3850 мм.
Устройство
На базовом автомобиле МАЗ-5337, используемом для автокрана, установлен шестицилиндровый дизельный силовой агрегат с V-образным расположением цилиндров ярославского завода ЯМЗ-236М2. Двигатель выдает 180 л.с./132 кВт рабочей мощности и максимальный крутящий момент 667 Нм.
В дополнение к двигателю установлена пятиступенчатая механическая коробка передач. Передняя и задняя подвеска рессорного типа. Рулевое управление оснащено гидравлическим приводом и гидроусилителем руля. Передняя ось управляемая. Задний — передний.
Механизм стрелы приводится в действие гидравлическим насосом, соединенным с двигателем шасси автомобиля. Секция стрелы приводится в движение гидроцилиндром. Для увеличения длины базовой комплектации производитель поставляет решетку – удлинитель стрелы. Как и в других моделях автокранов «Ивановец», здесь используется микропроцессорный ограничитель нагрузки. Электроника гарантирует безопасность оператора и позволяет ему отслеживать:
- грузоподъемность крана;
- длина и дальность стрельбы;
- высота подъема оголовка стрелы;
- фактический вес груза на крюке;
- максимальная грузоподъемность для каждой длины стрелы.
Также система позволяет ограничить площадь крана в соответствии с заданными параметрами в ограниченном пространстве города. Регулятор имеет встроенную телеметрическую систему памяти, которая записывает рабочие параметры крана на протяжении всего срока его службы.
Технические характеристики автомобильного шасси МАЗ-5337
- грузоподъемность — 9850 кг;
- максимальная скорость – 86 км/ч;
- объем топливного бака – 200 л;
- удельный расход топлива при 60 км/ч – 21,5 л/100 км;
- полная масса автомобиля – 16 000 кг;
- развесовка на переднюю ось – 6 000 кг;
- развесовка на заднюю ось – 10 000 кг;
- снаряженная развесовка на переднюю ось – 3950 кг;
- развесовка без нагрузки на заднюю ось – 2050 кг.
Габаритные размеры автомобильного шасси МАЗ-5337
- длина — 6830мм;
- ширина — 2500мм;
- высота — 2900мм;
- длина монтажной рамы — 4675 мм.
Грузовысотные характеристики
Регулируемый вылет и высота стрелы позволяют максимально продуктивно использовать автокран МАЗ-5337. Грузоподъемность кранового оборудования варьируется в зависимости от использования или неиспользования аутригеров. В российской практике постоянно используются стабилизаторы.
Грузоподъемность стрелы составляет от 17 до 0,45 тонн при высоте подъема от 2 до 22 метров и вылете стрелы от 2 до 16 метров.
- грузоподъемность стрелы 8 м – 17-4,95 т;
- грузоподъемность стрелы 10 м – 11-3,3 т;
- грузоподъемность стрелы 12 м – 8-2,2 т;
- грузоподъемность стрелы 14 м – 5,5-1,6 т;
- грузоподъемность стрелы 14 м с рукоятью 7 м — 1,95-0,45 т.
Технические характеристики крана КС 3577
Технические характеристики автокрана КС 3577 представлены в следующей таблице:
| Колесная формула крана | 4х2 |
| Тип двигателя | На дизельном топливе |
| Модель двигателя | ЯМЗ-236-НЕ |
| Мощность двигателя | 230 л. с. или 169 кВт |
| Максимальная грузоподъемность | 14 т |
| Максимальный грузовой момент | 40 тм |
| Вылет стрелы | 3,2–13 м |
| Высота подъема основной стрелой | 9–14,5 м |
| Максимальная высота подъема с гуськом | 20500 мм |
| Длина стрелы | 8–14 м |
| Скорость подъема или опускания груза (номинальная – увеличенная) | 10–20 м/мин |
| Скорость передвижения крюковой подвески | 0,4–18 м/мин |
| Частота вращения | 1 оборот/мин |
| Скорость передвижения | 85 км/час |
| Габариты крана | 9,85х2,5х3,65 м |
| Размер опорного контура (вдоль и поперек) | 4,15х5,08 м |
| Масса крана | 15,7 т |
| Распределение нагрузки по осям: на переднюю на заднюю | 6,1 т 9,6 т |
| Допустимый температурный режим эксплуатации | От -40 до +40°С |
Автокран МАЗ-5337: технические характеристики
Для любой техники на базе автомобильного шасси отдельно рассматриваются параметры рабочего оборудования и технические данные автомобиля.
Общие параметры
- максимальная грузоподъемность — 17 т;
- максимальный грузовой момент — 48 т/м;
- тип стрелы — телескопическая двухсекционная;
- длина стрелы — 8000-14000 мм;
- длина гуська — 7000 мм;
- вылет стрелы — 1900-13000 мм;
- высота подъема груза (основная стрела) — 9100-14500 мм;
- высота подъема груза (основная стрела и гусек) — 21 600 мм;
- скорость подъема/опускания груза (максимум) для номинального груза — 9 м/мин;
- скорость подъема/опускания груза (максимум) с пустым крюком и грузом до 4,5 т — 18 м/мин;
- скорость посадки груза — 0,2 м/мин;
- частота вращения поворотного механизма крана — 2,5 об/мин;
- скорость передвижения машины своим ходом — до 60 км/ч;
- эксплуатационная масса крана с основной стрелой — 16,42 т;
- распределение нагрузки на покрытие через переднюю ось — 5,59 тс;
- распределение нагрузки на покрытие через заднюю ось — 10,83 тс;
- базовая колесная формула автомобильного шасси — 4х2;
- габаритные размеры в транспортном положении — 10000х2500х3850 мм.
Устройство
На базовом автомобиле МАЗ-5337, используемом под автокран, устанавливается дизельный шестицилиндровый силовой агрегат с V-образным расположением цилиндров Ярославского завода ЯМЗ-236М2. Мотор выдает 180 л.с./132 кВт рабочей мощности и максимальный крутящий момент 667 Нм.
В дополнение к двигателю устанавливается механическая пятискоростная коробка переключения передач. Передняя и задняя подвеска относятся к рессорному типу. Система рулевого управления снабжается гидравлическим приводом и гидроусилителем руля. Передняя ось — управляемая. Задняя — ведущая.
В качестве привода механизма стрелы используется гидравлический насос, подсоединенный к двигателю автомобильного шасси. Секция стрелы приводится в движение гидроцилиндром. Для увеличения длины базового оборудования производитель поставляет решетчатый удлинитель — гусек. Как на прочих моделях автокранов Ивановец здесь использован микропроцессорный ограничитель грузоподъемности. Электроника обеспечивает безопасность работы оператора и позволяет отслеживать:
- степень загрузки крана;
- длину и вылет стрелы;
- высоту подъема оголовка стрелы;
- фактическую массу груза на крюке;
- максимальную грузоподъемность при каждой величине вылета стрелы.
Кроме того, система позволяет ограничивать зону действия крана по заданным параметрам в условиях стесненного пространства города. В ограничитель встроена телеметрическая система памяти, регистрирующая рабочие параметры крана в течение всего срока его службы.
Технические характеристики
- грузоподъемность — 9850 кг;
- максимальная скорость движения — 86 км/ч;
- объем топливного бака — 200 л;
- удельный расход топлива при 60 км/ч — 21,5 л/100 км;
- полная масса автомобиля — 16 000 кг;
- распределение массы на переднюю ось — 6 000 кг;
- распределение массы на заднюю ось — 10 000 кг;
- распределение снаряженной массы на переднюю ось — 3950 кг;
- распределение снаряженной массы на заднюю ось — 2050 кг.
Грузовысотные характеристики
Регулируемый вылет и подъем стрелы позволяет максимально продуктивно использовать автокран МАЗ-5337. Грузовысотные характеристики кранового оборудования меняются в зависимости от использования или неиспользования выносных опор. В российской практике выносные опоры используются постоянно.
Грузоподъемность стрелы колеблется в пределах 17-0,45 тонн при высоте подъема 2-22 метров и вылете 2-16 метров.
Технические характеристики автокрана КС 3577
| Базовое шасси: | МАЗ-5334 |
| Грузоподъемность, т: | 14 |
| Длина стрелы, м: | 14 |
| Мощность двигателя, л.с. | 230 |
| Частота вращения поворотной части, об/мин | 1 |
| Транспорная скорость, км/час | 86 |
| Выдвижение опор | механически |
| Двигатель | ЯМЗ-236НЕ2 |
| Колесная формула | 4х2 |
| Скорость посадки груза, м/мин | 0,4 |
| Скорость подъема (опускания) груза, м/мин | 10,0 |
| Грузовой момент, тм | 40 |
| Длина удлинителя, м | 7 |
| Масса в транспортном положении, т | 15,5 |
| Распределение нагрузки на дорогу, задние колеса, т.с. | 9,4 |
| Распределение нагрузки на дорогу, передние колеса, т.с. | 6,1 |
| Длина, мм | 9850 |
| Размер опорного контура вдоль и поперек оси шасси, м | 4,15 х 5,08 |
| Ширина, мм | 2500 |
| Высота, мм | 3650 |




































